IGBT Modules

MACMIC’s IGBT modules are distinguished by their high reliability, superior performance, and exceptional efficiency. With a voltage range of 600-1700V and a current range of 10-950A, these modules feature rapid switching speeds, low conduction losses, robust short-circuit withstand capabilities, and soft switching characteristics. The circuit configurations include single-cell circuits, half-bridge circuits, full-bridge circuits, three-phase bridge circuits, chopping circuits, common-emitter circuits, and three-level circuits, among others. MACMIC’s IGBT modules are extensively applied in UPS power supplies, inverters, electric welding machines and induction heating, power quality systems, photovoltaic inverters, energy storage inverters, electric vehicles, household appliances, and other application fields.

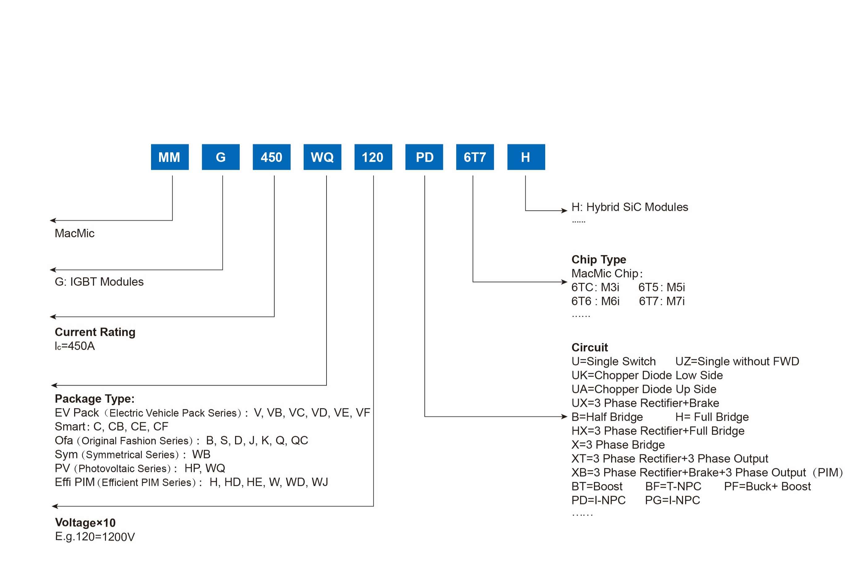
IGBT NAMING.jpg

Display Result

  • VCES (V)
    • 600
    • 650
    • 750
    • 1000
    • 1200
    • 1700

    Reset Filter

  • IC (A)
    • 10
    • 15
    • 25
    • 35
    • 40
    • 50
    • 75
    • 80
    • 100
    • 150
    • 200
    • 280
    • 300
    • 400
    • 450
    • 560
    • 600
    • 820
    • 950

    Reset Filter

  • Technology
    • /
    • M3i
    • M4i
    • M5i
    • M6i
    • M7i

    Reset Filter

  • Configruation
    • 3 Phase Rectifier Sixpack
    • 3-level I-NPC
    • 3-level T-NPC
    • Boost Chopper
    • Full Bridge
    • Half Bridge
    • PIM
    • Single Switch
    • Three Phase Bridge

    Reset Filter

  • Features
    • Copper-free Substrate
    • Flat Substrate
    • Pinfin Substrate

    Reset Filter

  • VCE (sat) (V)
    • 1.08
    • 1.10
    • 1.11
    • 1.15
    • 1.21
    • 1.35
    • 1.38
    • 1.40
    • 1.50
    • 1.55
    • 1.60
    • 1.65
    • 1.70
    • 1.80
    • 1.85
    • 1.90
    • 1.95
    • 2.00
    • 2.15
    • 2.20
    • 2.30
    • 2.40
    • 2.65
    • 2.70

    Reset Filter

  • RthJC (K/W)
    • 0.039
    • 0.04
    • 0.055
    • 0.065
    • 0.07
    • 0.075
    • 0.08
    • 0.085
    • 0.09
    • 0.094
    • 0.095
    • 0.097
    • 0.10
    • 0.11
    • 0.115
    • 0.12
    • 0.125
    • 0.14
    • 0.141
    • 0.146
    • 0.15
    • 0.16
    • 0.17
    • 0.19
    • 0.20
    • 0.21
    • 0.22
    • 0.25
    • 0.252
    • 0.27
    • 0.28
    • 0.29
    • 0.30
    • 0.32
    • 0.34
    • 0.37
    • 0.39
    • 0.40
    • 0.44
    • 0.45
    • 0.50
    • 0.54
    • 0.60
    • 0.72
    • 0.75
    • 0.90
    • 1.05
    • 1.25

    Reset Filter

  • Packages
    • GB
    • GC
    • GCB
    • GCE
    • GD
    • GH
    • GHD
    • GHE
    • GJ
    • GQ
    • GQC
    • GS
    • GV
    • GVB
    • GVC
    • GVD
    • GW
    • GWB
    • GWD
    • GWJ
    • GWQ

    Reset Filter

Type
VCES (V)
IC (A)
Technology
Configruation
Features
VCE (sat) (V)
RthJC (K/W)
Packages
Filter
  • 600
  • 650
  • 750
  • 1000
  • 1200
  • 1700

Reset Filter

Filter
  • 10
  • 15
  • 25
  • 35
  • 40
  • 50
  • 75
  • 80
  • 100
  • 150
  • 200
  • 280
  • 300
  • 400
  • 450
  • 560
  • 600
  • 820
  • 950

Reset Filter

Filter
  • /
  • M3i
  • M4i
  • M5i
  • M6i
  • M7i

Reset Filter

Filter
  • 3 Phase Rectifier Sixpack
  • 3-level I-NPC
  • 3-level T-NPC
  • Boost Chopper
  • Full Bridge
  • Half Bridge
  • PIM
  • Single Switch
  • Three Phase Bridge

Reset Filter

Filter
  • Copper-free Substrate
  • Flat Substrate
  • Pinfin Substrate

Reset Filter

Filter
  • 1.08
  • 1.10
  • 1.11
  • 1.15
  • 1.21
  • 1.35
  • 1.38
  • 1.40
  • 1.50
  • 1.55
  • 1.60
  • 1.65
  • 1.70
  • 1.80
  • 1.85
  • 1.90
  • 1.95
  • 2.00
  • 2.15
  • 2.20
  • 2.30
  • 2.40
  • 2.65
  • 2.70

Reset Filter

Filter
  • 0.039
  • 0.04
  • 0.055
  • 0.065
  • 0.07
  • 0.075
  • 0.08
  • 0.085
  • 0.09
  • 0.094
  • 0.095
  • 0.097
  • 0.10
  • 0.11
  • 0.115
  • 0.12
  • 0.125
  • 0.14
  • 0.141
  • 0.146
  • 0.15
  • 0.16
  • 0.17
  • 0.19
  • 0.20
  • 0.21
  • 0.22
  • 0.25
  • 0.252
  • 0.27
  • 0.28
  • 0.29
  • 0.30
  • 0.32
  • 0.34
  • 0.37
  • 0.39
  • 0.40
  • 0.44
  • 0.45
  • 0.50
  • 0.54
  • 0.60
  • 0.72
  • 0.75
  • 0.90
  • 1.05
  • 1.25

Reset Filter

Filter
  • GB
  • GC
  • GCB
  • GCE
  • GD
  • GH
  • GHD
  • GHE
  • GJ
  • GQ
  • GQC
  • GS
  • GV
  • GVB
  • GVC
  • GVD
  • GW
  • GWB
  • GWD
  • GWJ
  • GWQ

Reset Filter